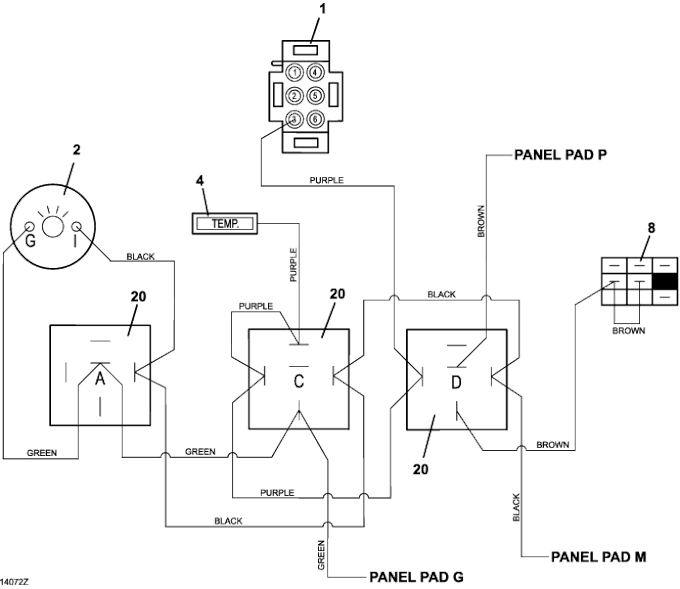
321D High Temp Wiring Diagram - 2018
Click On a Part Number Below for Details
NOTE: If the part number you select is not linked to the shopping cart,call toll-free 866-698-4070 for availability.
| Item # | Part Number - Description | Price | |
|---|---|---|---|
| 1 | 141165 - Temerature Zoned Electric Guage | Add To Cart | |
| 2 | 141203 - Voltmeter Guage | Add To Cart | |
| 4 | 182328 - Temperature Indicator Light | Add To Cart | |
| 8 | 183925 - Push/Pull Switch | Add To Cart | |
| 20 | 184266 - 12VDC Relay w/Diode | Add To Cart |