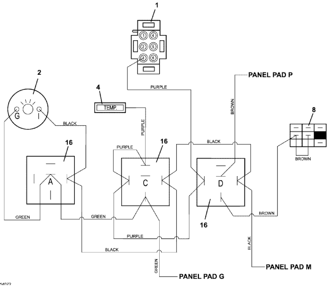
400D 1.3L Wiring Diagram High Temp - 2018
Click On a Part Number Below for Details
NOTE: If the part number you select is not linked to the shopping cart,call toll-free 866-698-4070 for availability.
| Item # | Part Number - Description | Price | |
|---|---|---|---|
| 1 | 141165 - Electric Zoned Temperature Guage | Add To Cart | |
| 2 | 141203 - Voltmeter Guage | Add To Cart | |
| 4 | 182328 - Temperature Indicator Light | Add To Cart | |
| 8 | 183925 - Push/Pull Switch (PTO) | Add To Cart | |
| 16 | 184266 - 12V DC Relay with Diode | Add To Cart |