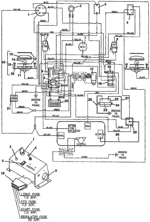
612 Wiring & Lights  - 1991
Click On a Part Number Below for Details
NOTE: If the part number you select is not linked to the shopping cart,call toll-free 866-698-4070 for availability.
| Item # | Part Number - Description | Price | |
|---|---|---|---|
| 1 | 183806 - Briggs & Stratton / Kohler Ignition Switch with Key | Add To Cart | |
| - | 101101 - Ignition Key with Cover | Add To Cart | |
| - | 254498 - Nut | Add To Cart | |
| - | 422078 - Plastic Panel | Add To Cart | |
| 2 | 182310 - Indicator Light | Add To Cart | |
| 3 | 184180 - Rocker Switch | Add To Cart | |
| 4 | 604796 - PTO Switch & Cover Assembly | Add To Cart | |
| 5 | 183860 - Lever Switch | Add To Cart | |
| - | 720160 - Steering Switch Mount - right | Add To Cart | |
| 6 | 183870 - Seat Switch | Add To Cart | |
| - | 720161 - Steering Switch Mount - left | Add To Cart | |
| 7 | 183870 - Seat Switch | Add To Cart | |
| 8 | 603911 - 612 Wiring Assembly | Add To Cart | |
| 9 | 182440 - 12 volt Flasher | Add To Cart | |
| 10 | 182265 - Worklamp Assembly (NO LONGER AVAILABLE) | Call For Details | |
| 11 | 182350 - Rectangular Lamp Housing | Call For Details | |
| 12 | 420550 - Lamp Assembly Gasket | Add To Cart | |
| 13 | 182400 - Rectangular Lamp Lens | Call For Details | |
| 14 | 182000 - Worklamp Light Bulb | Add To Cart | |
| 15 | 252057 - #10 Screw | Add To Cart | |
| 16 | 720163 - Worklight Clamp | Add To Cart | |
| 17 | 200910 - Safety Interlock Relay | Add To Cart | |
| 18 | 181722 - Fuse Block | Add To Cart | |
| - | 184458 - 1 Wire Fuse Clip | Add To Cart | |
| - | 184460 - 2 Wire Fuse Clip | Add To Cart | |
| - | 184472 - Double Fuse Clip | Add To Cart | |
| 19 | 181470 - 30 amp Auto ATC Fuse | Add To Cart | |
| - | 181460 - 7.5 amp Auto ATC Fuse | Add To Cart | |
| 20 | 141551 - Snap In Hour Meter | Add To Cart | |
| - | 722028 - Hour Meter Mounting Bracket | Add To Cart | |
| 21 | 183894 - Brake Interlock Switch | Add To Cart | |
| 22 | 180125 - 12 Volt Wet Battery | Add To Cart | |
| 23 | 822410 - Battery Hold-Down | Add To Cart | |
| 24 | 243280 - Hex Bolt | Call For Details | |
| - | 243300 - Hex Bolt | Add To Cart | |
| 25 | 184251 - 4 Post Solenoid Relay Switch | Add To Cart | |
| 26 | 180309 - 11 inch Red Battery Cable | Add To Cart | |
| 27 | 180315 - 16 inch Red Battery Cable | Add To Cart | |
| - | 425219 - Starter Terminal Boot | Add To Cart | |
| 28 | 180280 - 20 inch Black Battery Cable | Add To Cart | |
| 29 | 603911 - 612 Wiring Assembly | Add To Cart |