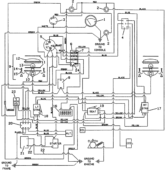
721 Wiring & Lights - 1990
Click On a Part Number Below for Details
NOTE: If the part number you select is not linked to the shopping cart,call toll-free 866-698-4070 for availability.
| Item # | Part Number - Description | Price | |
|---|---|---|---|
| 1 | 141152 - Temperature Gauge | Add To Cart | |
| 2 | 182310 - Indicator Light | Add To Cart | |
| 3 | 182460 - Signal Buzzer | Call For Details | |
| - | 603190 - Buzzer & Mount Assembly | Call For Details | |
| 4 | 604796 - PTO Switch & Cover Assembly | Add To Cart | |
| 5 | 183827 - Kubota Sealed Key Switch | Add To Cart | |
| 6 | 603133 - Mounted Fuse Block | Call For Details | |
| 7 | 181540 - 6 amp Fuse | Call For Details | |
| - | 181560 - 10 amp Fuse | Call For Details | |
| 8 | 183950 - Light Toggle Switch | Add To Cart | |
| 9 | 182265 - Worklamp Assembly | Call For Details | |
| 10 | 182350 - Rectangular Lamp Housing | Call For Details | |
| 11 | 420550 - Lamp Assembly Gasket | Add To Cart | |
| 12 | 182400 - Rectangular Lamp Lens | Call For Details | |
| 13 | 182000 - Worklamp Light Bulb | Add To Cart | |
| 14 | 250258 - Machine Screw | Add To Cart | |
| 15 | 180635 - Conduit Clip | Call For Details | |
| 16 | 141551 - Snap-In Hour Meter | Add To Cart | |
| - | 722028 - Hour Meter Mounting Bracket | Add To Cart | |
| 17 | 183865 - Safety Lever Switch | Add To Cart | |
| - | 720160 - right Steering Switch Mount | Add To Cart | |
| 18 | 183865 - Safety Lever Switch | Add To Cart | |
| - | 720161 - left Steering Switch Mount | Add To Cart | |
| 19 | 183865 - Safety Lever Switch | Add To Cart | |
| - | 250318 - Machine Screw | Call For Details | |
| - | 261328 - Clevis Pin | Call For Details | |
| - | 283322 - Compression Spring | Add To Cart | |
| - | 603790 - Seat Safety Switch & Mount Assembly | Call For Details | |
| - | 724100 - Seat Switch Mount | Call For Details | |
| 20 | 185530 - 12v Voltage Regulator | Add To Cart | |
| 21 | 180130 - 12 Volt Side Post Wet Battery | Call For Details | |
| - | 643135 - Battery Box | Add To Cart | |
| - | 643241 - Battery Box Cover | Add To Cart | |
| - | 720604 - Battery Clamp | Add To Cart | |
| 22 | 180310 - 11 inch Red Battery Cable | Add To Cart | |
| - | 180316 - 16 inch Red Battery Cable | Call For Details | |
| - | 425219 - Starter Terminal Boot | Add To Cart | |
| 23 | 183894 - Brake Interlock Switch | Add To Cart | |
| 24 | 182440 - 12 volt Flasher | Add To Cart | |
| 25 | 603888 - 721 Wiring Group | Call For Details |