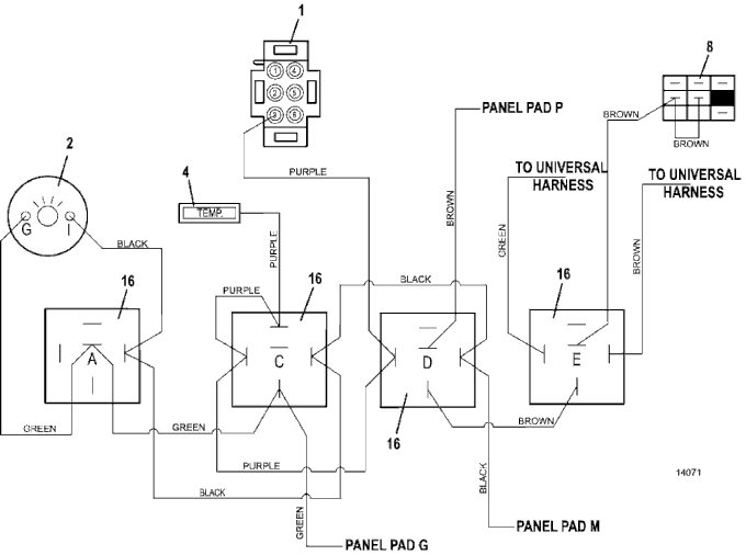
721DT Wiring Diagram - High Temp  - 2018
Click On a Part Number Below for Details
NOTE: If the part number you select is not linked to the shopping cart,call toll-free 866-698-4070 for availability.
| Item # | Part Number - Description | Price | |
|---|---|---|---|
| 1 | 141165 - Zoned Electric Temperature Gauge | Add To Cart | |
| 2 | 141203 - Voltmeter Gauge | Add To Cart | |
| 4 | 182328 - Temperature Indicator Light | Add To Cart | |
| 8 | 183925 - Switch Push/Pull | Add To Cart | |
| 16 | 184266 - 12VDC Relay w/Diode | Add To Cart |