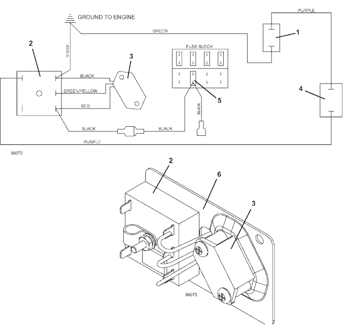
727KW Hydraulic Lift Wiring Diagram  - 2004
Click On a Part Number Below for Details
NOTE: If the part number you select is not linked to the shopping cart,call toll-free 866-698-4070 for availability.
| Item # | Part Number - Description | Price | |
|---|---|---|---|
| 1 | 144950 - Hydraulic Solenoid Valve | Add To Cart | |
| 2 | 143374 - Delay Timer | Call For Details | |
| 3 | 183700 - Tilt Switch Assembly | Call For Details | |
| 4 | 604799 - Hydraulic Lift Switch Mount Assembly | Add To Cart | |
| - | 183943 - Black Button Cup | Add To Cart | |
| 5 | 181460 - ATC Auto Fuse 7.5A | Add To Cart | |
| 6 | 722080 - Tilt Switch Magnetic Mount | Call For Details |